
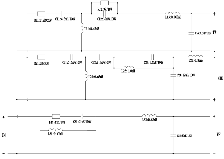
Specification Parameters
|
序号 |
零件名称 |
零件号 |
规格或描述 |
数量 |
单位 |
|
1 |
电路板PCB1 |
PS-0984 |
180.5*266mm*2.0t全玻纤料 双面红色2OZ铜箔 |
1 |
pcs |
|
2 |
电容C11 |
PS.C.MKP-0502 |
±2% 4.3uF/100V MKP白皮红胶电容 |
1 |
pcs |
|
3 |
电容C12 |
PS.C.MKP-0810 |
±2% 30uF/100V MKP白皮红胶电容 |
1 |
pcs |
|
4 |
电容C14 |
PS.C.MKP-0500 |
±2% 3.3uF/100V MKP白皮红胶电容 |
1 |
pcs |
|
5 |
电容C21 |
PS.C.MKP-0525 |
±2% 5.6uF/100V MKP白皮红胶电容 |
1 |
pcs |
|
6 |
电容C22 |
PS.C.MKP-0527 |
±2% 8.2uF/100V MKP白皮红胶电容 |
1 |
pcs |
|
7 |
电容C23 |
PS.C.MKP-0811 |
±2% 1.8uF/100V MKP白皮红胶电容 |
1 |
pcs |
|
6 |
电容C24 |
PS.C.MKP-0812 |
±2% 12uF/100V MKP白皮红胶电容 |
1 |
pcs |
|
10 |
电容C31 |
PS.BP.0545 |
±2% 91UF/100V B03黑色立式电解电容 |
1 |
pcs |
|
6 |
电容C32 |
PS.C.MKP-0810 |
±2% 30uF/100V MKP白皮红胶电容 |
1 |
pcs |
|
11 |
电感L11 |
0.47/0.8QA |
±2% 0.47mH Φ0.8QA浸漆 立式 |
1 |
pcs |
|
12 |
电感L13 |
0.068/0.8QA |
±2% 0.068mH Φ0.8QA浸漆 立式 |
1 |
pcs |
|
13 |
电感L21 |
0.68/0.8QA |
±2% 0.68mH Φ0.8QA浸漆 立式 |
1 |
pcs |
|
14 |
电感L22 |
1.0/0.8QA |
±2% 1.0mH Φ0.8QA浸漆 立式 |
1 |
pcs |
|
15 |
电感L23 |
0.82/0.8QA |
±2% 0.82mH Φ0.8QA浸漆 立式 |
1 |
pcs |
|
16 |
电感L31 |
0.47/1.0QA |
±2% 0.47mH Φ1.0QA浸漆 立式 |
1 |
pcs |
|
16 |
电感L32 |
0.68/1.0QA |
±2% 0.68mH Φ1.0QA浸漆 立式 |
1 |
pcs |
|
19 |
电阻R11 |
R.SQP-20-2R2G |
±2% 2.2RG/20W SQP水泥电阻 |
1 |
pcs |
|
20 |
电阻R12 |
R.SQP-10-3RG |
±2% 3RG/10W SQP水泥电阻 |
1 |
pcs |
|
21 |
电阻R21 |
R.SQP-30-3RG |
±2% 3RG/30W SQP水泥电阻 |
1 |
pcs |
|
22 |
电阻R31 |
R.SQP-15-R39G |
±2% R39G/15W SQP水泥电阻 |
1 |
pcs |
|
26 |
IN+/- |
PS.TZ.C01 |
C01Φ13红/黑镀金按键铜柱 配套镀金华司,垫片,螺丝 |
1 |
PCS |
|
27 |
WF+/- |
PS.WIRE.1564 |
310mm±15mm 1.7平方毫米 透明裸铜胶皮单线+/白色胶皮单线-两线绞线+T205-T110*0.8t镀金锁扣 加护套 无需透明PVC管 距离过锡头50mm处,距离端子头150mm处各吹1个白色WF1套管 距离端子头30mm处透明裸铜线吹“+”白色套管,白色线吹“-”白色套管 注意绞合度要密 |
1 |
PCS |
|
28 |
TW+/- |
PS.WIRE.1563 |
210mm±15mm 1.7平方毫米 透明裸铜胶皮单线+/白色胶皮单线-单线绞线+T205-T110*0.8t镀金锁扣 加护套 无需透明PVC管 距离过锡头50mm处,距离端子头120mm处各吹1个白色TW套管 距离端子头30mm处透明裸铜线吹“+”白色套管,白色线吹“-”白色套管 注意绞合度要密 |
1 |
PCS |
|
29 |
MID+/- |
PS.WIRE.1562 |
260mm±15mm 1.7平方毫米 透明裸铜胶皮单线+/白色胶皮单线-单线绞线+T205-T110*0.8t镀金锁扣 加护套 无需透明PVC管 距离过锡头50mm处,距离端子头120mm处各吹1个白色MID套管 距离端子头30mm处透明裸铜线吹“+”白色套管,白色线吹“-”白色套管 注意绞合度要密 |
1 |
PCS |
Technical Drawings


