
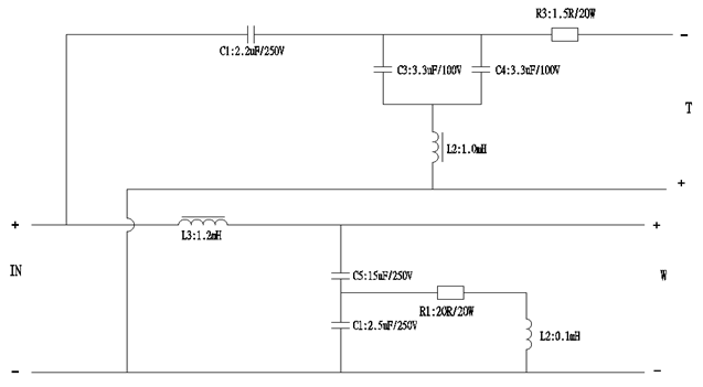
Specification Parameters
|
序号 |
零件名称 |
零件号 |
规格或描述 |
数量 |
单位 |
|
1 |
电路板PCB1 |
PS.PCB.1074 |
115*95*1.6t FR4料 字符面绿色漆白色字符; 铜箔面绿色漆 |
1 |
pcs |
|
2 |
电感L1 |
0.5/0.8QA421921 |
±5% 0.5mH Φ0.8mmQA 打AB胶 |
1 |
PCS |
|
4 |
电感L2 |
0.1/0.8QA2615C |
±5% 0.1mH Φ0.8mmQA 打AB胶 |
1 |
PCS |
|
6 |
电感L2 |
1.2/1.3QAI57B |
±5% 1.2mH Φ1.3mmQA 打AB胶 |
1 |
PCS |
|
8 |
电容C1 |
PS.C.KP-0895 |
2.2J250VDC±5% 黄色卧式MPT电容 |
1 |
PCS |
|
9 |
电容C2 |
PS.BP.0483 |
33uF/100V±10% B10黑色卧式BP电容 |
1 |
PCS |
|
10 |
电容C3 |
PS.BP.0483 |
33uF/100V±10% B10黑色卧式BP电容 |
1 |
PCS |
|
11 |
电容C4 |
PS.C.MKP-0896 |
2.5J250VDC±5% 黄色卧式MKP电容 |
1 |
PCS |
|
12 |
电容C5 |
PS.BP.0610 |
15uF/250V±10% B10黑色卧式BP电容 |
1 |
PCS |
|
13 |
电阻R1 |
PS.R.SQP-20-20RJ-1 |
±5% 20RJ/20W |
1 |
PCS |
|
14 |
IN± |
PS.WIRE.1808 |
200±10mm 1015 16#红+/黑-并线 两头过锡8MM |
1 |
PCS |
|
15 |
WF± |
PS.WIRE.1709 |
300±10mm 1015 16#蓝+/黑-并线 两头过锡8MM |
1 |
pcs |
|
16 |
TW± |
PS.WIRE.1809 |
400±10mm 1015 18#黄+/黑-并线 两头过锡8MM |
1 |
pcs |
|
17 |
脚柱 |
PS.FL.JGZ-G219-405W |
G219-405 白色尼龙PCB间隔柱 5MM高 |
4 |
pcs |
|
18 |
绑带 |
PS.ZD.3*150W-2,5 |
3*150 白色扎带 2.5mm宽 |
2 |
pcs |
Technical Drawings


